xcamping
anhaengerkupplung
hallo
Links zu ebay oder Amazon sind Werbelinks. Wenn Sie auf der Zielseite etwas kaufen, bekommen wir vom betreffenden Anbieter Provision. Es entstehen für Sie keine Nachteile beim Kauf oder Preis.

Verteilerdose für Solarkabel


thomas56 am 31 Jan 2015 14:46:51

Hallo,

ich plane eine Erweiterung um 3 Solarplatten mit je 130-150Wp.
Auf den Dach sollen die 3 Platten zusammen geschlossen werden und von dort dann bis 6m Kabellänge mit Kabel 10mm² (oder reichen 6mm² ?) zum Regler.
Die Frage ist nun, in welcher Verteilerdose mit IP68 mit welchen Verbindungen bekommt man das vernünftig hin? Letztes mal mit nur 2 Platten war es schon eine Qual in der kleinen Dose.
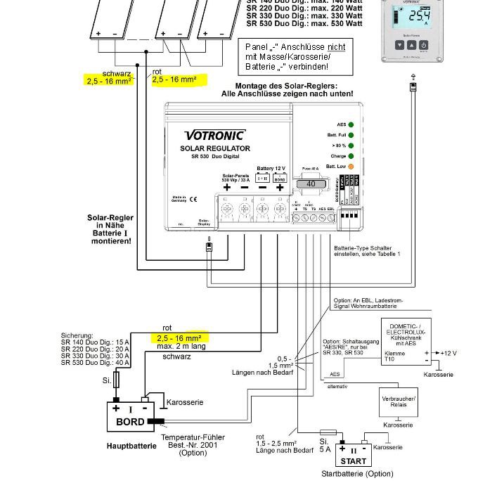
Als Regler soll ein Votronic SR500 rein, da müsste am Anschluss auch schon das Kabel auf 6mm² ausgedünnt werden.

Anzeige vom Forum

Hier findest Du vielleicht schon, was Du suchst: Artikel auf eBay oder versuchs hier bei Amazon

mantishrimp am 31 Jan 2015 15:00:18

Hallo,

du könntest eine Abox GT verwenden, gibt es in verschiedenen Größen --> Link
Ähnliches gibt es auch von anderen Herstellern, schau einfach mal beim örtlichen Elektro Grosshändler vorbei....

willi_chic am 31 Jan 2015 16:49:18

thomas56 hat geschrieben: bis 6m Kabellänge mit Kabel 10mm² (oder reichen 6mm² ?) zum Regler.

prinzipiell reichen bereits 2,5mm² bei 15m Leitungslänge hin+rück
bei voller Sonne (25A) liegt der Spannungsabfall bei 2,75V

nimm 4mm² und Du bist bei mit 1,75V weit auf der sicheren Seite

grüße klaus

Anzeige vom Forum


kurt2 am 31 Jan 2015 17:11:40

thomas56 hat geschrieben:[b]Die Frage ist nun, in welcher Verteilerdose mit IP68 mit welchen Verbindungen bekommt man das vernünftig hin?


Hallo,
brauchst eigentlich keine Dose, nimm MC 4 Stecker. Die kannst Du problemlos miteinander verkuppeln.
Gerade ein für Dich interessantes Angebot in der Bucht: Link zum eBay Artikel

Variophoenix am 31 Jan 2015 17:14:12

1.75V Spanungsverlust = weit auf der sicheren Seite!!!!

Was ist den das für ne Aussage?

Beträgt der Spannungsabfall z.B. 1 V bei einer 12-V-Anlage, so sind dies fast 10 %. Der Verbraucher bekommt also nur noch etwa 90 % seiner Nennspannung. Mit solch niedriger Spannung müssen elektronische Geräte nicht mehr funktionieren.

Abhilfe schafft hier nur eine dickere oder kürzere Zuleitung. Eine Leitung kann nie zu dick sein, wohl aber zu dünn.

willi_chic am 31 Jan 2015 17:22:31

hokeyass hat geschrieben:1.75V Spanungsverlust = weit auf der sicheren Seite!!!!
Was ist den das für ne Aussage?

tja lieber hokeyass, da hast Du fast recht, aber nur fast

es geht hier nicht um einen spannungssensiblen Verbraucher, sondern um eine Solaranlage, und was das Kabel nicht verbraucht macht der Regler nieder, denn er ist dazu da um aus den rund 22V der Module 14V für den Akku zu machen

grüße klaus

pwglobe am 31 Jan 2015 17:32:04

Hallo Thomas,
ich würde eines dieser Gehäuse nehmen:
Link zum eBay Artikel
oder
Link zum eBay Artikel
und eine Hutschiene
Link zum eBay Artikel
und Reihenklemmen mit entsprechenden Brücken z.B.:
Link zum eBay Artikel
gibt’s auch von WAGO oder Weidmüller
Dann hast du ausreichend Platz um alles ordentlich anzuschließen und zu verschalten.

hapeha am 31 Jan 2015 17:48:03

Hallo Thomas
Ich hoffe,Du willst die Paneele nicht aussen auf dem Dach sondern innen am Dach zusammenschalten,ist viel sicherer.Keine Korrosion,keine Feuchtigkeit,somit keine Übergangswiderstände.Bis zu dieser Stelle reicht 2,5mm²,dann wäre 6mm² schon sehr gut.

otone am 31 Jan 2015 18:42:07

Hallo,
ich habe drei Module (2*85Wp + 1*70Wp) mit MC4-Stecker gekoppelt. Leitungsquerschnitt: 2+4mm² bis Regler, 6mm² Regler > Batterien, mit Absicherung vor den Batterien.

--> Link


Otone

Variophoenix am 31 Jan 2015 21:04:48

tja lieber hokeyass, da hast Du fast recht, aber nur fast

es geht hier nicht um einen spannungssensiblen Verbraucher, sondern um eine Solaranlage, und was das Kabel nicht verbraucht macht der Regler nieder, denn er ist dazu da um aus den rund 22V der Module 14V für den Akku zu machen

grüße klaus[/quote]

Aber wenn statt 22V nur 20V ankommen, bleibt der verlust immer noch über 10%.
Und ein guter Mppt Regler hat einen Wirkungsgrad von ca. 96-99%. Das währen dann nochmals 1-3%.
Und wenn ich schon Kabel ziehen muss dann gleich richtig. Ich würde da ab Verteildose 10mm2 nehmen. Verlust bei 15m ist dann 0.65V bei ankommenden 350W und 13.5V

starfighter am 31 Jan 2015 23:11:28

Eigentlich will der Thomas doch nur wissen was für eine Dose gut ist.

Da hab ich leider auch keinen Tip, ich würde beim regionalen Elektriker mal nachfragen.
Solarstecker/Weichen sind sicher auch eine gute Option.

Alles andere sind Mutmaßungen, da wir ja gar nicht wissen was für Module bereits auf dem Dach sind.
Was für Module dazu kommen sollen, wie das alles zusammengeschaltet werden soll, usw.....
22V ist bei den üblichen Modulen meist die Leerlaufspannung.
Unter Last liegt sie meißt um die 17.x V und da ist der Querschnitt schon sehr entscheidend.
Der Regler ist auch kein MPPT womit eine Reihenschaltung der Module auch nicht in frage kommt.
Was natürlich den Vorteil der einfachen Reihenschaltung mit niedrigen Querschnitt hätte.
Ich kenne das Problem der Verschattung bei Reihenschaltung aber der Gewinn bei schlechtem Wetter gegenüber der Parallelschaltung ist nicht zu verachten.

Was gar nicht geht ist das 10mm² Kabel auf 6mm² ausdünnen. Wenn die Einzeladern am Regler nicht angeschlossen sind fließt auch kein Strom durch, dann kannst Du gleich 6mm² nehmen.
Presse eine Reduzier Adernendhülse auf oder verlöte alle Einzeladern, dann bringst was.

Viele Christian

TanteElke am 31 Jan 2015 23:47:12

hapeha hat geschrieben:Hallo Thomas
Ich hoffe,Du willst die Paneele nicht aussen auf dem Dach sondern innen am Dach zusammenschalten,ist viel sicherer.Keine Korrosion,keine Feuchtigkeit,somit keine Übergangswiderstände.Bis zu dieser Stelle reicht 2,5mm²,dann wäre 6mm² schon sehr gut.


:top:

so auch bei uns mit 8 Modulen parallel gehändelt,
außen jedes einzeln mit dieser Dose --> Link

nach Innen geführt zu diesem hier, --> Link

(gibt es auch für weniger)
und dadurch schön jedes Modul (bei Defekt) mit ner eigenen Sicherung gegen zu hohen ("parallel") Rückstrom geschützt,
und von da dann mit 10mm² zum Regler

ach ja, Vorteil, kommst jederzeit auch mal wieder völlig einfach und zerstörungsfrei an alles ran (Um.- Nachrüstung Kontrolle usw

willi_chic am 01 Feb 2015 09:25:42

schon klar daß Thomas nur wissen will welche Dose brauchbar ist, ist aber schon ein Unterschied ob man bei 8 Adern 10 oder 4 mm² reinfrickeln muß....

aber zurück zu den Verlusten, die sind nämlich stromabhängig. Der Spannungsabfall von knapp 2V liegt nur dann an wenn "Hochstromzeit" ist, nämlich im Hochsommer. Da kann ich dann über den Tag theoretisch rund 250 Ah ernten, verbrauche aber weit weniger als 100 Ah, das heißt meine Akkus sind immer randvoll und die übrigen 150 Ah werden mangels Abnehmer garnicht erst erzeugt. Also kommt es auf 10% Verlust an Wirkungsgrad nicht an. (Ausnahme Klimaanlage: sinnvollerweise kann ich die nur vorm Schlafengehen laufen lassen, und weil nachts ist kein Solarstrom da ist gehts auf den Akku, und der ist nach 1 Stunde leer. In einem Womo mit 40 grd Innentemperatur sind 1 Std Kühlen auch nicht der Kracher....)

wie siehts im Winter aus, wo ich wirklich jede Ah brauche? Nehmen wir an daß mittags nur 20% des Nennstroms erzeugt werden, also 5 A, was schon seehr hoch angesetzt ist. Dann beträgt der Spannungsabfall 0,35 V entspricht 1,6% der Spannung. Mit 10 mm² halbiere ich diesen Wert

Klartext: bezogen auf den Leiterquerschnitt ernte ich halt statt 20 Ah nur 19,8 Ah, Frage ist ob sich deshalb so ein Kupferbergwerk lohnt

Fazit: ich denke dieses Beispiel zeigt recht gut wozu eine einseitige Optimierung in einem Gesamtsystem führt

mit suboptimalen grüßen
klaus

andwein am 01 Feb 2015 11:36:51

Und man sollte nicht vergessen, dass an den außen verlegten Kabel auch Wasser, Schnee und Eis gestaut wird. Auch die Befestigung massiver Kabel ist nicht so leicht und längere Kabel scheuern leicht auf der Dachhaut. Es sind nicht nur elektrotechnische Themen, es sind auch mechanische.
Auf dem Dach: so kurz wie möglich, so dünn wie möglich und am besten alles zusammengeschaltet in einer handelsüblichen Feuchtraumverteilerdose mit PG-Verschraubung,
Meine Meinung, meine Handhabung, Andreas

Gast am 01 Feb 2015 11:46:12

Hallo Andreas,

Da kann man auch anderer Meinung sein.

Ein sehr guter Weg kann sein, auf dem Dach die Leitungen in aufgeklebten, flachen Kanälen zu führen. Darin dann mit den Solarsteckern zu verbinden. Ist so gut vor Schäden geschützt.

Im EBay findet man dafür für kleines Geld Y-Adapter 2fach oder schon 3fach fertig konfektioniert. Man führt also nur 2 Adern durch das Dach nach innen.

Bei Problemen würde ich lieber aufs Dach steigen als irgendwelche Klemmen-Kästen zu öffnen. Auch Erweiterungen sind so einfach.


Liebe , Alf

Variophoenix am 01 Feb 2015 12:31:22

willi_chic hat geschrieben:Also kommt es auf 10% Verlust an Wirkungsgrad nicht an.

mit suboptimalen grüßen
klaus


Zuviel produzierte Enegrgie kann man sehr gut dem Kühlschrank schenken.
Bei Leiterqerschnitten geht man immer von maximaler produtierter Leistung aus, und dimensioniert die auch entsprechend so. Sonst werden Leitungen zu Verbrauchern. Die von dir vorgeschlagenen 2.5mm2 bei vorhandener und Zusätzlichen 450W Solarpannels ist einfach weit weg von dem Gutem.

xbmcg am 01 Feb 2015 15:51:43

thomas56 hat geschrieben:...Als Regler soll ein Votronic SR500 rein, da müsste am Anschluss auch schon das
Kabel auf 6mm² ausgedünnt werden.


Ich hab auch den SR500 und der verträgt angeblich Kabel von mindestens 6² bis 16².
Ich werde meine Solarleistung auch aufstocken (bisher 200Wp) und werde dafür die 6² Leitung durch
eine 16² ersetzen. Eine geignete Verteilerdose hab ich noch nicht, die Einführung kann bei mir bleiben,
ich hatte eine doppelte bereits verbaut, wo eine Seite noch frei ist und das 2x6² Kabel ist dicker
als die 16² Solar-Einzelader.

Ich werde eine größere IP67 Verteilung auf das Dach kleben, sie soll nicht nur die Parallelschaltung
der Solarkabel aufnehmen, sondern auch ein Sicherungskasten und Schottky-Schutzdioden für die
Panele. Ich plane erst mal eine Aufrüstung auf 400Wp, ich kann aber eventuell noch ein weiteres Panel
aufkleben, so dass ich bis zu 500Wp hinbekommen kann. Im Moment sind die Panel-Adern bei mir einfach
mit der Ableitung verlötet, die Lötstellen mit Butylband verschweißt und mit Schrupfschlauch gesichert,
die Y-Verbindung passt gerade so ohne eine Dose in den Kabelkanal rein.

Ich gehe aber davon aus, dass die 400Wp für Batterieladen und Kühlschrank (120W) am Tag reichen werden.

Wenn Du eine passende Verteilung gefunden hast, würde es mich freuen, ein Bild davon zu sehen.

xbmcg am 01 Feb 2015 16:13:51

Ich hab das Bild jetzt nicht gefunden, hier sind die neuen Regler aufgeführt (SR530Duo)



Man muss wohl am Anschluß die Ader etwas "Ausdünnen", ca. 10² sollen aber in die Klemme rein gehen.

thomas56 am 01 Feb 2015 17:15:20

Hallo,

danke, da sind ja jede Menge Ideen dabei!

Eine Dose brauch ich ja eh auf dem Dach, muss ja irgendwo runter. Würde mir deswegen gerne eine 2. Dose für die Verteilung sparen.
Die MC 4-Stecker gefallen mir gut und sollen ja auch dicht sein. Nur wie bekommt man 3 oder vielleicht 4 Platten damit zusammen um am Ende nur mit 2 Kabeln ins Fahrzeug zu kommen?
Die Kabelkanäle auf dem Dach werde ich leicht erhöht aufkleben, dass das Wasser unter durch laufen kann.

Beim letzten Wagen hatte ich den SR 300, da gingen nur 6mm², wenn die Aufnahme beim SR 500 grösser ist, umso besser.

rolf51 am 01 Feb 2015 17:35:56

[quote="thomas56"]Hallo,

danke, da sind ja jede Menge Ideen dabei!


Die Kabelkanäle auf dem Dach werde ich leicht erhöht aufkleben, dass das Wasser unter durch laufen kann.

Hallo Thomas,
brauchst Du nicht. Mache alle 15cm einen Ausschnitt (unten) mit 5cm und 1cm hoch, dann kann das Wasser gut durch und ablaufen.

Variophoenix am 01 Feb 2015 17:41:29

Z.B. mit diesen MC4 dreifachverbinder.
Link zum eBay Artikel
Gibs auch günstiger,

Ich mache 3x 195W nebeneinander aber in Serieschaltung.

thomas56 am 01 Feb 2015 17:53:20

habe noch diesen gefunden: --> Link

Variophoenix am 01 Feb 2015 17:59:55

Ja sicher auch gut. Aber nur 6mm2 Ausgang. Meiner bis 30A.

pwglobe am 01 Feb 2015 19:00:59

Ich habe diesen Solarsteckern nicht getraut und habe Harting Steckverbinder verwendet
Siehe hier:




Die Kabel habe ich mit Mehrfachverschraubungen eingeführt, z.B. von Lapp Kabel.
Man kann die Harting Steckverbinder mit dem entsprechenden Sockelgehäuse auch direkt in ein Gehäuse einbauen, dann kann man auch noch weitere Solarmodule bequem anschließen.

thomas56 am 01 Feb 2015 19:04:30

aber die MC 4 sind doch mit IP67 angegeben und an den Platten schon dran.

Gast am 01 Feb 2015 19:06:34

thomas56 hat geschrieben:aber die MC 4 sind doch mit IP67 angegeben und an den Platten schon dran.


Stimmt, sind auf meinem Hausdach schon seit 10 Jahren dicht.

Liebe , Alf

pwglobe am 01 Feb 2015 21:44:25

KudlWackerl hat geschrieben
Stimmt, sind auf meinem Hausdach schon seit 10 Jahren dicht.

Dein Hausdach fährt aber auch nicht herum.
Industriesteckverbinder sind einfach solider und in dieser Ausführung auch noch für aggressive Umgebung besonders geeignet.

Variophoenix am 01 Feb 2015 22:40:53

na ja, schon eher übertrieben für Wohmos.
O-Ring abgedichtete Steckverbinder sind schon sehr gut Wasserdicht. Und das ist so ein MC4 Stecker.

Gast am 01 Feb 2015 22:43:10

Die gebräuchlichen Stecker für Einzeladern sind auch sicherer gegen elektrochemische Korrosion.

Liebe , Alf

pwglobe am 01 Feb 2015 23:29:11

Vielleicht sind diese Stecker ja gut, aber warum nicht das besser nehmen.
„Das beste oder nichts“ Gottlieb Daimler

Variophoenix am 02 Feb 2015 10:02:52

pwglobe hat geschrieben:Vielleicht sind diese Stecker ja gut, aber warum nicht das besser nehmen.
„Das beste oder nichts“ Gottlieb Daimler


Dann gilt das aber auch für den Querschnitt der Kabel und die Module. Ebenfalls fürs Wohnmobil.

thomas56 am 02 Feb 2015 10:06:24

pwglobe hat geschrieben:„Das beste oder nichts“ Gottlieb Daimler


JA Peter!
Aber das sollte dann beim Womo anfangen. :D

lehnitz22 am 02 Feb 2015 19:38:47

Hallo Solarexperten,
es wurden ja schon einige Hinweise zur Zusammenschalten von Solarmodulen gegeben. Aber man sollte vor allem nicht vergessen für jedes Solarmodul eine Sperrdiode einzubauen. Es können Siliziumdioden der erforderlichen Stromstärke eingesetzt werden. Besser wären allerdings Metall- Dioden , weil sie geringere Verluste produzieren.

xbmcg am 02 Feb 2015 19:46:13

lehnitz22 hat geschrieben:Hallo Solarexperten,
...Aber man sollte vor allem nicht vergessen für jedes Solarmodul eine Sperrdiode einzubauen. Es können Siliziumdioden der erforderlichen Stromstärke eingesetzt werden. Besser wären allerdings Metall- Dioden , weil sie geringere Verluste produzieren.


Schottky Dioden sind die richtige Wahl (0.2...0.5V Spannungsabfall) z.B. die SB1540



--> Link

Variophoenix am 03 Feb 2015 09:41:20

Solche Dioden sind doch meist schon in der Dose des Moduls montiert. Oder sind das andere?

Gast am 31 Mär 2015 14:07:36

thomas56 hat geschrieben:Hallo,

ich plane eine Erweiterung um 3 Solarplatten mit je 130-150Wp.

Die Frage ist nun, in welcher Verteilerdose mit IP68 mit welchen Verbindungen bekommt man das vernünftig hin?


Mc4 Stecker/System: Amazon Link

vg gerald

Gast am 31 Mär 2015 14:27:50

Hallo Gerald,

Bei einer "Erweiterung" um zusätzliche 3 x 150 Watt ist der Nennstrom der gezeigten Stecker zu gering. Dann doch besser in einer Dose löten oder klemmen und mit 16 mm nach unten.

Liebe , Alf

joeschle am 03 Jun 2015 18:33:30

Hallo zusammen,
es scheint ja hier grundsätzliche Verständnisfragen im zusammenhang mit der Photovoltaik zu geben?

Bei nahezu allen heute "üblichen" Modulen werden Stecker vom Typ MC4 oder Sunclix eingesetzt.
Diese kann man einfach durch Verbinden von + zu - zusammen stecken und damit die Module in Reihe schalten.

Bei großen Anlagen, egal ob Freifläche oder Hausdach baut man damit Reihenschaltungen bis 1000V auf, mehr geht idr. nicht weil die Wechselrichter oder die Module nicht mehr Leistung verarbeiten können.
Dabei haben die an den Solarmodulen vom Hersteller montierten Kabel meistens 4mm², selten gibt es auch mal 6mm² Kabel in dem Bereich.
Im Campingbereich findet man aber durchaus Module mit nur 2,5mm² Kabel!!

Zu den an den Modulen montierten Steckern, die MC4 Stecker sind gängiger Stand der Technik, diese sind auch Dauerhaft in der Lage Spannungen von 1000V sicher bei allen Witterungsbedingungen mit geringstmöglichen Verlusten zu verarbeiten.
Auch wenn die meisten Photovoltaikanlagen ortsfest sind und sich nicht auf einem Fahrzeug befinden, so haben diese doch trotzdem extremste Belastungen auszuhalten.
Da spielt es keine Rolle ob gerade "Kyrill" übers Dach fegt, oder immer wieder große Schneemengen am Stecker vorbeirutschen, die Stecker müssen halten und tun das auch (vorausgesetzt man hat orginale und keine billigen China-Kopien!!, denn da hört man dann schon mal das die sich lösen und es Probleme gibt.

Jetzt ist es eigentlich egal ob ich mit Tempo 120 die Solaranlage auf meinem rollenden Zuhause transportiere oder der Orkan mit Tempo 180 über die Festinstallierte Heimanlage fegt, die Belastung dürfte in beiden fällen extrem sein.
Wobei die Belastung auf der ortsfesten Anlage vermutlich höher ist, denn da legt man Wert darauf das die Module ausreichend hinterlüftet sind um die Leistung zu steigern, durch die Hinterlüftung ist die Gefahr aber größer das die Stecker belastet werden.

Die eigentlich Berechnung zu den Leitungsdicken die ziemlich am Anfang getroffen wurde stimmt eigtl., zumindest im Heimbereich sind 4 oder 6mm² normal, dickere Leitungen nutzt man eigtl. nie.
Bei in Reihe geschalteten Modulen an einem Mppt Laderegler ist der genannte Spannungsabfall auch kein Problem, problematisch wird ein Spannungsabfall bei Parallel verschalteten Modulen die an einem PWM Laderegler hängen wenn es warm ist, denn da kann dann die Spannung soweit abfallen das die Batterien nicht mehr oder nicht mehr ordentlich geladen werden können!!

Ich habe an meinen PV-Anlagen tlw. >20m Solarleitung vom letzten bzw. ersten Modul bis zum Wechselrichter, dazu kommen noch 10-15m Solarkabel an den Modulen (womit die Module in Reihe verschaltet werden), trotzdem ist alles nur in 4mm² ausgeführt und das bei Systemspannungen >500V Gleichstrom!

Wichtig ist möglichst wenige Steckverbinder zu nutzen um die Übergangswiderstände und die Fehlerquelle so gering wie möglich halten zu können.

Für die Leitungsdurchführung in das Mobil gibt es spezielle Dachdurchführungen die seit Jahren etabliert sind, denn auch zu Zeiten vor der Photovoltaik hat man diese genutzt um z.b. die Leitung von der Antenne sicher ins innere des Mobils zu bekommen!!
Wichtig dürfte dabei sein sauber und genau zu arbeiten, denn schlecht verklebte stellen machen mit sicherheit mehr Probleme wie z.b. die Verschraubung durch die man die Leitung einführt.

gruß
Jörg

Anzeige

  • Die neuesten 10 Themen
  •  
  • Die neuesten 10 Reiseberichte
  • Die neuesten 10 Stellplätze

Solarregler CBE PRS 240, Ladung AGM möglich?
Frage zum Abschalten der Solarmodule
Alle Rechte vorbehalten ©2003 - 2026 AGB - Datenschutzerklaerung - Kontakt